Международный конкурс научно-практических проектов молодых ученых и студентов «ЕВРАЗИЯ – технологии будущего»
НАУЧНО-ИННОВАЦИОННЫЙ ПРОЕКТ
Разработка комплекса для утилизации органических отходов
Лучший экологический инновационный проект. GreenProject
Автор: , к. т.н., ст. преподаватель
, аспирант 2 года заочной формы обучения
ФГБОУ ВПО Ижевская ГСХА
Научный руководитель: , д. т.н., профессор
Ижевск
2013
Введение.
Деградация окружающей среды является одной из основных угроз, стоящих перед миром, и неумеренное употребление химических удобрений способствует в значительной степени ухудшению окружающей среды за счет истощения ископаемых видов топлива и загрязнения водных ресурсов. Это приводит к потере почвенного плодородия из-за несбалансированного применения удобрений, которые негативно влияют на продуктивность сельского хозяйства и являются причиной деградации почв.
С одной стороны, почвы страдают от недостаточного содержания всех необходимых питательных веществ используемых растениями, а с другой стороны, большое количество питательных веществ, содержащихся в бытовых отходах и побочных продуктах сельского хозяйства, тратятся впустую. Большие количества органических отходов также создают угрозу для безопасной утилизации. Большинство органических остатков сжигаются или происходит их захоронение. [14]
В зависимости от применяемых в сельском хозяйстве технологий можно получать различные виды органических удобрений с весьма широким диапазоном агрохимических свойств и себестоимости. В процессе переработки отходов отрасли животноводства
сельхозпроизводитель решает две важные взаимосвязанные задачи: производства органических удобрений и утилизации навоза [11].
Утилизация навоза, переработка его на удобрение решает проблему загрязнения окружающей среды, так как накопление масс навоза, хранение его с нарушениями технологических норм и правил является причиной загрязнения почвенных вод, засорения земли и атмосферы [5].
Вносить прямо в почву навоз нельзя. Свежий навоз богат растворимыми соединениями азота и оказывает такое же действие, как растворимые минеральные удобрения, то есть вызывает усиленный рост листьев и стеблей, но это не всегда означает увеличение урожая. Также, растения, удобренные свежим навозом, становятся более чувствительными к болезням и вредителям. Кроме того, свежий навоз быстро разлагается, поэтому он не способствует созданию устойчивого плодородия земель. Поэтому навоз подвергают компостированию, но этот процесс очень долог по времени.
Одним из перспективных направлений переработки органических отходов является создание комплекса, включающего в себя переработку отходов в биогазовой установке и доработку в вермиреакторе. Это приведет к увеличению производительности комплекса в целом, уменьшению затрат на утилизацию отходов, получению биогаза, а как следствие, тепловой и электрической энергии, биогумуса как ценного удобрения и биомассы червей в качестве кормовой добавки.
Основная часть.
Развитие переработки органических отходов в РФ является одной из актуальных задач, стоящих перед сельским хозяйством. Животноводство и птицеводство дает в год 150 млн. тонн отходов, растениеводство
– 100 млн. тонн. Это ведет к накоплению отходов и загрязнению окружающей среды.
Проблема утилизации отходов имеет важное экологическое, экономическое и энергосберегающее значение. Наиболее перспективным вариантом переработки отходов производства в ценный удобрительный материал является анаэробное сбраживание, которое сопровождается получением биогаза и последующая доработка биомассы из биогазовой установки в вермиреакторе с получением биогумуса и биомассы червей.
Особое внимание уделяется развитию технологий получения биогаза, получающегося при утилизации отходов сельскохозяйственных производств.
Отходы биомассы ферм и жидкие составляющие являются загрязнителями окружающей среды. Повышенная восприимчивость сельскохозяйственных культур к отходам приводит к загрязнению грунтовых вод и воздушного бассейна, создает благоприятную среду для заражения почвы вредными микроорганизмами. В отходах животных жизнедеятельность болезнетворных бактерий и яиц гельминтов не прекращается, содержащиеся в нем семена сорных трав сохраняют свои свойства.
Для устранения этих негативных явлений необходима специальная технология утилизации отходов биомассы, позволяющая повысить концентрацию питательных веществ и одновременно устранить неприятные запахи, подавить патогенные микроорганизмы, снизить содержание канцерогенных веществ и получить дополнительно источник энергии.
Включение биоэнергетических установок и установок для вермикомпостирования в производственный цикл переработки отходов, позволяет решить некоторые задачи:
o утилизировать отходы в зонах производства и переработки сельхозпродуктов и улучшить экологическую обстановку;
o получить дополнительные энергетические ресурсы на основе местного возобновляемого сырья;
o получить дешевые экологически чистые органические удобрения и обеспечить процесс восстановления и увеличения естественного плодородия почв.
В то же время по данным отечественных и зарубежных исследователей и практиков, используя прогрессивные технологии и правильно организовывая деятельность хозяйственного подразделения, руководители АПК могут превратить свои предприятия в эффективные, экономически целесообразные и главное экологически чистые хозяйства. При этом имеется в виду исключительно проблема утилизации отходов АПК.
В России данные технологии пока не имеют массового распространения, хотя они могли бы с большими успехами применяться и в нашей стране.
Еще в начале 90-х годов было подсчитано, что использование биогазовых технологий для переработки органики может не только полностью устранить ее экологическую опасность, но и ежегодно получить дополнительные 95 млн. т условного топлива (около 60 млрд. м3 метана или, сжигая биогаз, - 190 млрд. кВт. ч электроэнергии), а также более 140 млн. т высокоэффективных удобрений, что позволило бы существенно сократить чрезвычайно энергоемкое производство минеральных удобрений (около 30% от всей электроэнергии, потребляемой сельским хозяйством).
Россия обладает огромным количеством ресурсов для производства энергии помимо нефти и газа – большая часть из них - это органические отходы различных отраслей народного хозяйства. Количество биоресурсов России составляет более 400 млн. тонн условного топлива[4,10].
Весь этот объем можно преобразовать в экологически чистую энергию, решив тем самым вопрос утилизации отходов, а также существенно сократить объем потребления минерального сырья для производств тепло - и электроэнергии.
Известен также потенциал производства энергии из биогаза к 2020 г. среди стран Европы. Данные приведены на рисунках 1 и 2

Рисунок 1 – Количество вырабатываемой биомассы в странах Европы к 2020 г.
По абсолютным показателям по количеству средних и крупных установок ведущее место занимает Германия – 8000 тыс. шт. По оценкам экспертов, в Германии существует необходимость в строительстве, по меньшей мере, 220 тыс. биогазовых установок, из которых 86% должны перерабатывать навоз. При осуществлении этих планов доля биогаза может достичь 11% общего объема потребления газа в Германии.

Рисунок 2 – Распределение энергии, получаемой из биогаза, среди стран Европы к 2020 г.
Сегодня в Европе сосредоточено 44% мирового количества установок анаэробного сбраживания, в Северной Америке - 14%.
Среди промышленно развитых стран ведущее место в производстве и использовании биогаза по относительным показателям принадлежит Дании — биогаз занимает до 18 % в её общем энергобалансе.
В Италии с конца 80-х годов начали внедрять новое поколение биогазовых установок, ориентированных на переработку отходов свиноферм. На 1998 г. было построено 5 централизованных биогазовых установок и около 50 фермерских. С целью снижения капитальных затрат в качестве корпуса метантенков используются существующие бетонные емкости, которые накрываются пластиковым куполом. Как правило, объем такого метантенка около 600 мЗ, получаемый биогаз используется в когенерационных установках для выработки около 50 кВт/ч электричества и 120 кВт/ч тепла. По абсолютным показателям по количеству средних и крупных установок ведущее место занимает Германия — 8000 тыс. шт. По оценкам экспертов, в Германии существует необходимость в строительстве по меньшей мере 220 тыс. биогазовых установок, из которых 86% должны перерабатывать навоз.[6,8,9]
В России технология метанового сбраживания органических отходов животноводства и птицеводства долгое время не получила широкого распространения. Но уже с начала 80-х годов прошлого века начали проводиться исследования по оптимизации процесса метанового сбраживания, и были построены экспериментальные опытно-промышленные установки.
Что же касается вермикомпостирования, то расширение использования вермикультуры за рубежом стимулируется в связи с обострением экологических проблем, в частности, с растущим загрязнением окружающей среды различными отходами, тяжелыми металлами, радионуклидами и средствами химизации. Интерес к методу вермикультивирования обусловлен именно отсутствием опасности загрязнения среды вредными веществами. Особое внимание к вермикультуре проявляют сторонники альтернативного земледелия, ратующие за отказ от применения минеральных удобрений и пестицидов и призывающие к широкому использованию компостов для поддержания на высоком уровне биологической активности почв.
Методом вермикомпостирования перерабатываются в компост отходы в г. Каприиз 60 тыс. т твердых бытовых отходов и 25 тыс. т ила сточных вод на площадке 600 м2 получают около 30 тыс. тонн вермикомпоста. Вермикомпостирование дает возможность быстро перерабатывать бытовые и некоторые виды промышленных отходов на удобрение. Бытовые отходы предварительно сортируют, освобождают от различных металлических предметов, измельчают, увлажняют (часто для этой цели используют осадок сточных вод), укладывают в невысокие, хорошо аэрируемые бурты и заселяют их червями. [13]
Во Франции, которая одной из первых занялась вермикультивированием и достигла при этом больших успехов, насчитывается свыше 2 тысяч хозяйств по переработке отходов этим методом. В их числе отдельные фермы и кооперативные объединения, включая и сбытовые. Вырабатываемый компост используется как для собственных нужд, так и для продажи.
Свое распространение вермикультивирование нашло и в таких странах как Япония, Китай, Польша, Венгрия. Здесь вермикультивирование поставлено на промышленную основу. [12].
В Российской Федерации вермикультура активно развивается в Брянской, Владимирской, Самарской областях, в Татарии [1,2,3].
В странах Европы и США получили распространение следующие способы вермикомпостирования: бурты, клиновая система, ящики и корзины, вермиреакторы. В Российской Федерации основное распространение получило вермикомпостирование при помощи буртов.
Для осуществления наиболее распространенных способов получения биогумуса используются такие широко известные технические средства, как тракторы и бульдозеры, для образования буртов, которые, как и часто используемые ящики или другие емкости, наполняются субстратом с помещенной в него популяцией червей, при этом для орошения используют поливальные машины или шланги, а рыхление осуществляют с помощью лопаты или вил. Такие технические средства малопроизводительны, трудоемки, не позволяют механизировать технологический процесс, ускорить его и не позволяют достичь хороших результатов по росту червей, увеличению их популяции, не обеспечивают их сохранность [7].
В настоящее время в России насчитывается около 200 мелких производителей биогумуса, которые произвели в 2010 году не более 3,5 тыс. т. При этом органического сырья для производства биогумуса более чем достаточно. Ежегодный объем только навоза КРС превышает 320 млн т.
Существуют следующие способы утилизации органических отходов:
- компостирование;
- вакуумная сушка органических отходов;
- биогазовые установки;
- вермикомпостирование.
Компостирование отходов (помета, навоза) - это способ обезвреживания бытовых, сельскохозяйственных отходов, основанный на разложении органических веществ микроорганизмами, в результате которого образуется похожий на перегной продукт, который и называется компостом.
Во всем мире компостирование отходов ТБО, помета, навоза и органических отходов является наиболее распространенным методом обработки отходов животноводческого производства. И для этого есть веские причины, ведь этот способ переработки отходов способен решать такие проблемы, как неприятный запах, скопление насекомых и сокращение количества болезнетворных микроорганизмов, улучшить плодородность почв.
Но процесс компостирования очень долог по времени, поэтому этот способ не позволяет эффективно решить проблему утилизации навоза. Кроме того, требуются специально подготовленные площадки, техника, значительное количество питательных веществ теряется.
Вакуумная сушка органических отходов - это одностадийный технологический процесс сушки в вакууме. Недостатком данной технологии является значительный удельный расход тепла и электроэнергии на 1 кг испаряемой влаги.
Биогазовые установки используют технологию анаэробного сбраживания органических отходов. Данный способ позволяет получать одновременно биологический субстрат, используемый в дальнейшем в качестве белкового удобрения и дополнительный альтернативный источник энергии в виде биогаза, который используют на нужды потребителя. Наибольшее распространение получили биогазовые установки цилиндрического типа, работающие на влажном сырье. Необходимые для поддержания процесса брожения температуры колеблются от 25до 55 °С. Продолжительность полного цикла брожения 15-25 дней. Полученный биогаз по своим свойствам и качеству близок к природному газу и может использоваться в бытовых целях.
Вермикопостирование – биотехнологический способ переработки органических отходов с помощью дождевых червей. Черви делают процесс преобразования органического материала более интенсивным, также происходит активная минерализация органического вещества. Высвобождаются такие биологически активные вещества, как фосфор и калий. Компостирование с помощью дождевых червей приводит к образованию особой структуры почвы. Компост содержит питательные вещества в форме, наиболее благоприятной для питания растений. Кроме того, его можно вносить в любой дозе.
Разработка комплекса по утилизации органических отходов с использованием биогазовых установок и вермиреакторов является одним из перспективных направлений. Это приведет к увеличению производительности комплекса в целом, уменьшению затрат на утилизацию отходов, получению биогаза, а как следствие, тепловой и электрической энергии, биогумуса как ценного удобрения и биомассы червей в качестве кормовой добавки.
В России данные технологии пока не имеют массового распространения, хотя они могли бы с большими успехами применяться и в нашей стране.
Поставленная цель:интенсификация и повышение эффективности переработки отходов для получения биогаза как источника энергии на основе энергосберегающих электротехнологий и переработка органчиеских отходов в вермиреакторе для получения биогумуса как ценного удобрения и биомассы червей как высокобелкового корма для животных.
Объектом исследований является процесс работы биогазовой установки и вермиреактора в разработанном комплексе.
Научную новизну работы составляют:
- метод нагрева биомассы на биоэнергетических установках непрерывного действия, реализующий единый циклический процесс;
- теплофизические модели процессов ферментации навоза на биореакторах непрерывного действия, позволяющие определять режимы и параметры технологического процесса;
- технология вермикомпостирования в установке непрерывного действия.
Практическая значимость и реализация результатов исследований представляется в следующих положениях:
- разработан и испытан опытный образец лабораторной непрерывно - действующей биогазовой установки, на основе которого может быть создана промышленная установка;
- установлены температурные технологические режимы работы биогазовой установки для переработки навоза;
- разработана и испытана лабораторная непрерывно-действующая установка для вермикомпостирования, на основе которой может быть создан промышленный образец;
- установлены технологические режимы для работы установки для вермикомпостирования.
Разработанный комплекс может быть использован для круглогодичной переработки сельскохозяйственных и бытовых отходов в биогаз и биогумус.
Техническим результатом разработки является увеличение производительности комплекса, снижение энергозатрат, создание условий для круглогодичного использования комплекса, уменьшение используемой площади под монтаж комплекса.
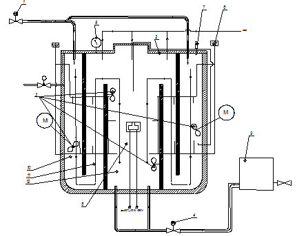
Поставленный результат достигается тем, что комплекс по переработке сельскохозяйственных и/или бытовых отходов с получением биогаза и биогумуса включает в себя переработку навоза из источника загрязнения в метантенке. В метантенке осуществляется процесс анаэробного брожения с выделением биогаза. Переброженная биомасса из метантенка попадает в хранилище биомассы, откуда поступает в вермиреактор. Получившийся в процессе брожения биогаз накапливается в газгольдере, по мере необходимости поступает в преобразователь для получения тепловой и электрической энергии. Процесс брожения в метантенке происходит непрерывно в течение всего года. В вермиреактор поступает навоз, отходы из источника загрязнения, переброженная биомасса из хранилища, закладывается маточное поголовье красных калифорнийских червей вида Eiseniafoetida, при этом происходит процесс вермикомпостирования с получением биогумуса и биомассы червей. После выгрузки биогумуса и биомассы червей, цикл вермикомпостирования повторяется.
Схема комплекса по переработке сельскохозяйственных и бытовых отходов с получением биогаза и биогумуса показана на рисунке 3 и состоит из источника загрязнения, метантенка, газгольдера для накопления биогаза, преобразователя биогаза в тепловую и электрическую энергию; метантенк с вермиреакторомсвязан посредством хранилища биомассы.
Таким образом, в комплексе происходит процесс утилизации сельскохозяйственных и бытовых отходов с выработкой электрической и тепловой энергии, биогумуса и биомассы червей.

Рисунок 3 – Схема комплекса по утилизации органических отходов
Основная доля потенциала биомассы, пригодной для получения биогаза, приходится на навоз (до 80%). Потенциал производства биогаза с использованием отходов скотоводства на территории Удмуртской Республики представлен в таблице 1.
Таблица1 – Потенциал производства биогаза с использованием отходов скотоводства
№ | Источник биогаза | Общее поголовье, тыс. голов | Биомасса, кг/сутки на ед. | Общая биомасса, т/сут | Объем биогаза, получаемого из 1 кг биомассы, м3 | Общая выработка биогаза, тыс. м3/сут |
1 | КРС | 384,6 | 55 | 21153 | 0,05 | 846,12 |
2 | Свиньи | 306,2 | 12 | 3674,4 | 0,06 | 220,46 |
3 | Овцы, козы | 69,3 | 6 | 415,8 | 0,06 | 24,95 |
4 | Птица | 161,5 | 0,17 | 27,5 | 0,07 | 1,92 |
Анализ таблицы 1 показывает, что основным сырьем для переработки в республике является свиной и коровий навоз. Причем, потенциал выработки биогаза из отходов КРС в 4 раза превышает потенциал выхода газа из отходов свиноводства. Несмотря на то, что на территории Удмуртии развито птицеводство, выход газа из этой отрасли возможен, но несколько ниже, чем из остальных отраслей.
Проведенный анализ существующих биогазовых установок позволил выявить следующие недостатки:
- разрозненность конструкций биогазовых установок, что может привести к затруднению при выборе оптимальной конструкции;
- применяемая ручная подготовка и загрузка удобрений требует больших физических затрат и снижает эффективность установки;
- предлагаемые конструкции установок и технологии сбраживания не оцениваются с точки зрения ресурсосбережения;
- отсутствие равномерного подогрева сырья;
- отсутствие возможности проанализировать поведение биомассы в установке в момент ее перехода из одной зоны сбраживания в другую;
- ни одна из проанализированных конструкций биогазовых установок не сочетает в технологическом цикле три температурных режима сбраживания.
Вышеперечисленные недостатки устранены в конструкции квазинепрерывного типа с трехсекционнымметантенком. Схема установки приведена на рисунке 4

Рисунок 4 – Схема трехстадийногометантенка биогазовой установки: 1 - насос подачи сырья; 2 - метантенк; 3 - перемешивающие устройства; 4 - насос откачки сырья; 5 - манометр; 6 – устройство диэлектрического нагрева; 7 - датчик рН; 8 - термодатчик; 9 - емкость под шлам; 10 - психрофильная камера сбраживания; 11 - мезофильная камера сбраживания; 12 - термофильная камера сбраживания
Принцип работы трехстадийногометантенка биогазовой установки заключается в том, что подготовленная для сбраживания масса поступает в первую секцию 10 (психрофильную с диапазоном температур 8...25°С) биореактора, показанного на рисунке 3 Перемешивание в данной камере при помощи мешалок 3 осуществляется частотой 1 раз в сутки час с продолжительностью 10 мин и со скоростью вращения мешалок 24…33 об/мин. Затем биомасса по принципу сообщающихся сосудов перемещается во вторую 11 (мезофильную с диапазоном температур - 25...40 °С) в которой перемешивание осуществляется частотой 1 раз в 2 часа с продолжительностью 10 мин и со скоростью вращения мешалок 42…51 об/мин; и третью 12 (термофильную с диапазоном температур - 40...55 °С) частотой перемешивания субстрата 1 раз в час с продолжительностью 10 мин и со скоростью вращения мешалок 51…60 об/мин.
Результаты экспериментальных исследований метанового сбраживания при СВЧ нагреве со свиным и коровьим навозом, показали, что процесс сбраживания биомассы происходит интенсивнее по всему объему метантенка, реализующую разработанную технологию, за счет объемного нагрева (рисунок 5).

Рисунок 5- Динамика получения биогаза в едином цикле сбраживания
Возможность объединения психрофильного, мезофильного и термофильного режимов метанового сбраживания проверена и подтверждена экспериментально на данной установке.
Проведенный анализ существующих способов и установок для производства биогумуса позволил выявить следующие недостатки:
- интенсивный ручной труд;
- большие используемые площади;
- длительный технологический цикл;
- трудности сбора готового биогумуса без червей;
- дополнительные материальные затраты на поддержание оптимальных условий во всем помещении.
Данные недостатки были устранены в разработанной установке для вермикомпостирования (рисунок. 6).

Рисунок 6 - Схема вермиреактора для процесса вермикомпостирования: 1 – шнековый транспортер; 2 – затвор; 3 – выгрузной шнек; 4 –компрессор; 5 – теплообменник; 6 – увлажнитель; 7 – электромагнитный клапан; 8 – источник ИК-излучения; 9 – прозрачные вставки; 10 – датчики температуры; 11 –рассекатель; 12 – мешалка; 13 – привод; 14 – вал; 15 – ременные передачи.
Принцип работы вермиреактора следующий: подготовленный субстрат по шнековому транспортеру 1 попадает в бункер цилиндрической формы, который в нижней части соединен через затвор 2 с выгрузным шнеком 3. Заселяется маточной культурой червей, начинается процесс вермикомпостирования. Оптимальные условия поддерживаются с помощью компрессора 4, который нагнетает подогреваемый теплообменником 5 воздух. Воздух увлажняется из увлажниНеобходимое количество воды устанавливается эмпирическим путем и регулируется с помощью электромагнитного клапана 7. В нижней части бункера находится источник ИК-излучения 8. Прозрачные вставки 9 в бункер служат для визуального контроля над процессом вермикомпостирования. Необходимое количество червей добавляется прямо в субстрат. Контроль оптимальных условий проводится с помощью датчиков температуры 10.
Выгрузное устройство представляет собой рассекас отверстиями для поддержания оптимальной среды, они же служат для выгрузки готового продукта. Вращаясь, мешалка 12 вытесняет готовый продукт в выгрузные отверстия, находящиеся в рассекателе. При перемешивании готового биогумуса осуществляется равномерная выгрузка готового продукта, что служит предпосылкой беспрепятственного и эффективного протекания процесса вермикомпостирования.
Перемешивающее устройство включает следующие основные части: привод 13, мешалка 12, вал 14 и стойка для закрепления перемешивающего устройства на корпусе аппарата.
Вращение мешалки, шнека, приводного барабана транспортера-распределителя осуществляют от привода 13 через ременные передачи 15.
Способ производства биогумуса включает в себя вермикомпостирование органических отходов с использованием красного калифорнийского червя EiseniaFoetida в количестве 250 тыс. шт. на 1 м3, причем в качестве органических отходов используют навоз крупного рогатого скота, предварительно нейтрализованный до рН 7-8, при этом, процесс вермикомпостирования проводят при температуре 15-250С, влажности субстрата 80-85 %, причем укладку субстрата производят в бункер цилиндрической формы, вводят всубстрат маточное поголовье червей, далее происходит миграция червей из менее питательной среды в более питательную. Нужная температура поддерживается с помощью компрессора, который соединен с теплообменником, ИК-излучатель подсушивает биогумус, готовый биогумус удаляют из нижних слоев, и в бункер подается свежий субстрат, обеспечивая непрерывность процесса.
Результаты экспериментальных исследований технологии вермикомпостирования с использованием ИК-нагрева показали, что выход биогумуса с 1 м2 полезной площади по разработанной технологии больше, чем по стандартной буртовой технологии (рисунок 7)
Рисунок 7 – Выход биогумуса и биомассы червей с 1 м2 по существующей буртовой технологии и по разработанной технологии в установке непрерывного действия.
Основные технико-экономические показатели использования комплекса по переработке отходов:
Показатели | Предлагаемая технология |
Капитальные вложения, млн. руб. | 3 |
Стоимость произведенного биогаза, млн. руб./год | 3,16 |
Прибыль, руб./год | 1682218 |
Срок окупаемости, год | 1,8 |
Годовой экономический эффект, тыс руб. | 573,32 |
Выход биогаза, тыс. м3/год | 1720 |
Производительность: биогумус, т/год биомасса червей, т/год | 37,778 29,953 |
Данный комплекс рекомендован для внедрения на сельскохозяйственные предприятия, животноводческие фермы.
Заключение.
В результате проведенной работы предложен комплекс по переработке сельскохозяйственных отходов на основе сбраживания в биогазовой установке и переработки в вермиреакторе. Предложенная технология способствует снижению материальных затрат на утилизацию отходов за счет комплексного использования разных способов переработки отходов и за счет получения дополнительного источника энергии в виде биогаза и дополнительной прибыли за счет производства высокоэффективного биогумаса.
В разработанном комплексе предлагается использование усовершенствованного технологического оборудования, которое позволит повысить эффективность работы комплекса в целом и привести к значительному экономическому эффекту. Так годовой экономический эффект от использования комплекса составит 573,32 тыс. руб, выход биогаза, 1720тыс. м3/год, производительность биогумуса, 37,778 т/год.
Список литературы.
1. Городний, органических отходов в биодинамическом хозяйстве/, , . - Киев: Урожай, 19с.
2. Игонин, A. M. Как повысить плодородие почвы в десятки раз с помощью дождевых червей/A. M. Игонин. - М.: Информационно-внедренческий центр "Маркетинг", 19с.
3. Мамеева, -продукционная характеристика дождевых червей Eiseniafetida Брянской области и их разведение: Автореф. дис. канд. биол. наук:/. - Брянск, 2003.- 24с.
4. Дмитриев г. Перспективы освоения нетрадиционных и возобновляемых источников энергии на Кольском полуострове // Мурманск: Беллона, 2стр
5. Панов, проблемы повышения плодородия почв. / // В кн.: Плодородие почв и пути его повышения. - М., 1983, - С.3-9.
6. , , Абайханова эмиссий метана из отходов для получения биогаза// Вестник КРСУ- №6 – 2003 г.
7. «Химия в сельском хозяйстве», №1, 1995, стр. 17-18.
8. АНО «Агенство по энергосбережению УР» - 2010. [Электронный ресурс] URL:http://www. *****/ru/resource/biogas. html
9. Биогазовые установки: Основы биогазовой технологии [Электронный ресурс] URL:http://*****/biblioteka/biogas_book/osnovy-biogazovoj-tehnologii
10. Биотехнологии [Электронный ресурс] URL: http://www. *****/4/istorija. html
11. Вермикомпостирование. – 2010. – Режим доступа: http://vermyk. *****/articles/vermicomposting/vermicomposting. htm.
12. Вермикультура и основные этапы ее развития. – 2010. – Режим доступа: http://www. vermyk. *****/articles/vermrazv/vermrazv. htm
13. Масштабы вермикультивирования в мире. – Хаапсалу, 2000. – Режим доступа: http://dulvictor. *****/6rynok. htm.
14. Vermicomposting: Recycling Wastes into valuable organic fertilizer. –2006. - Режимдоступа: http://www. icrisat. org/journal/agroecosystem/v2i1/v2i1vermi. pdf.


